計器用変圧器 PT
11kv 三相計器変圧器 Pt
  • 11kv 三相計器変圧器 Pt11kv 三相計器変圧器 Pt
  • 11kv 三相計器変圧器 Pt11kv 三相計器変圧器 Pt

11kv 三相計器変圧器 Pt

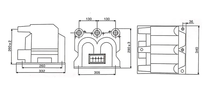
SF6 リングメインユニットの作業環境によく適合するように、温州 XiFa 電力設備有限公司は 11kv 三相計量計器変圧器 pt. を生産および供給しています。 SF6ガス絶縁開閉装置のコンパクトな環境に適合し、製品の設置と絶縁において優れたパフォーマンスを実現するために、三相統合設計を備えた乾式またはエポキシ鋳造です。一方、11kv 三相計量変圧器 pt には、変圧器が短絡や過負荷から耐えられるように内部ヒューズが装備されています。

製品の特徴:

1: コンパクトなデザイン:

11kv 三相計量変圧器 pt は単一のハウジングに統合されています。スペースを節約し、GIS のコンパクトなレイアウトに適合します。

2.高い測定精度:

精密に設計されたコアと巻線により、3 相すべてにわたって一貫した電圧比と位相調整が確保され、計測と保護の両方の要件が満たされます。

3.優れた断熱性能:

11kv 三相計量変圧器の絶縁材料は、SF6 ガス絶縁環境に適した高電圧耐性と部分放電耐性を備えています。

4.簡単な設置とメンテナンス

コンパクトで統合された設計により、端子とサポート構造が削減され、配線が簡素化され、設置と将来のメンテナンスが容易になります。

5.高い信頼性と安全性

11kv 三相計量計器変圧器 pt は、短期間の過電圧や外部故障に耐えることができ、下流の機器や保護装置を安全に動作させます。

6.過酷な環境への適応性

11kv 三相計量計器変圧器 pt は、温度変化、湿度、腐食に強いため、屋内、屋外、汚染された条件でも安定した動作が可能です。

11kv Three Phase Metering Potential Transformer Pt11kv Three Phase Metering Potential Transformer Pt

技術仕様:

タイプ 定格電圧比(kV) 精度等級と定格出力 ショートタイムマックス出力(VA) 絶縁レベル
JSZV12-10R 10/0.1/0.22 0.2 30 600 12/42/75
JSZV12-10R 10/0.1/0.1 0.2 20 2*400 12/42/75
JSZV12-6R 6/0.1/0.1 7.2/32/60
JSZV12-3R 3/0.1/0.1 0.2 20 3.6/25/40
JSZV12-10R 10/0.1 0.2 20 500 12/42/75
JSZV12-6R 6/0.1 7.2/32/60

11kv Three Phase Metering Potential Transformer Pt

製品に関するよくある質問:

Q: 11kv 三相メーターにはどのようなメンテナンス方法が推奨されますか変圧器?

A: 定期的なメンテナンスには以下が含まれます。

1.目視検査: 物理的な損傷、腐食、または過熱の兆候がないか確認します。

2.清掃:絶縁破壊を防ぐために、ほこりやゴミを取り除きます。

3.テスト: 絶縁抵抗と比率テストを定期的に実行します。

4.校正: 既知の標準に対して校正して精度を確保します。

5.適切なメンテナンスにより、PT の寿命と信頼性の高いパフォーマンスが保証されます。


Q: 11kV 三相計量変圧器の主な機能は何ですか?

A: 11kV 三相計量変圧器は、一次電圧システムの電気パラメータを正確に測定および監視するために、一次電圧をより低い標準化された二次電圧 (通常は 110V) に降圧するように設計されています。 11kV 三相計量計器変圧器 pt により、計量機器と保護リレーが安全かつ効果的に動作することができます。


Q: 11kv 三相計量変圧器 pt で利用可能な一般的な精度クラスは何ですか?

A: IEC 61869 によると、精度クラスには通常、計測には 0.2、0.5、1.0、保護には 5P10 または 10P10 が含まれます。必要な精度は、PT が収益計測に使用されるかリレー保護機能に使用されるかによって異なります。



ホットタグ: 11kv 三相計量変圧器 Pt サプライヤー
関連カテゴリー
お問い合わせを送信
連絡先情報

できるだけ早く見積もりを入手するには

XiFa - 信頼できる電気機器サプライヤー
X
当社は Cookie を使用して、より良いブラウジング体験を提供し、サイトのトラフィックを分析し、コンテンツをパーソナライズします。このサイトを使用すると、Cookie の使用に同意したことになります。 プライバシーポリシー
拒否する 受け入れる